申请号:CN201910184102.6
专利名称:一种多气氛高压环境下材料热解在线分析装置
发明人:张和平; 邢浩然; 陆松; 陶能
专利类型:发明专利
摘要:
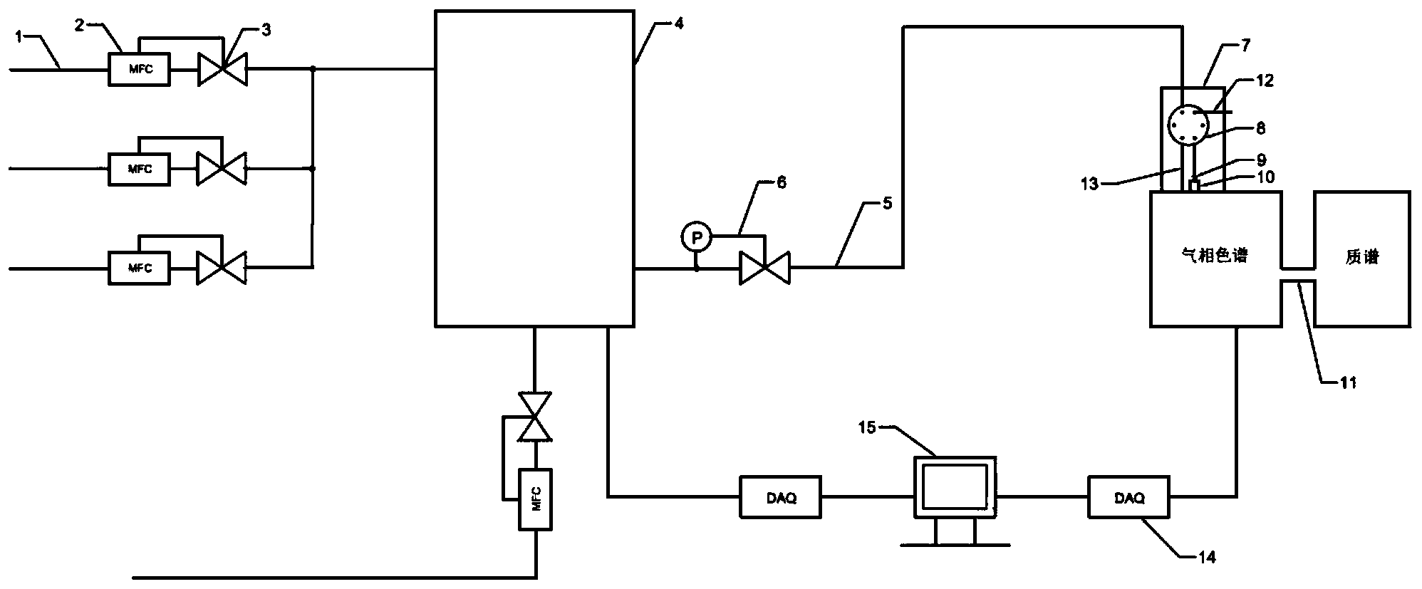
本发明公开了一种多气氛高压环境下材料热解在线分析装置,所述装置包括可控温进气管线、质量流量控制器、电磁阀、压力控制阀、热重分析仪、可控温排气管线、进样阀箱、气相色谱质谱联用装置、数据采集单元和计算机。其中,进样阀箱包括六通阀、加热单元、定量环、进样转接头。通过此装置,可定性与定量的研究材料在不同温度、压力和气体氛围下的反应及热解失重情况,并可在线分析反应过程中所逸出的气体,结构可靠,操作简便,为研究特殊环境下材料热解机理提供设备支撑。
