申请号:CN201910748263.3
专利名称:一种用于杯式燃烧器的燃烧与灭火过程综合分析装置
发明人:张和平; 邢浩然; 陆松
专利类型:发明专利
摘要:
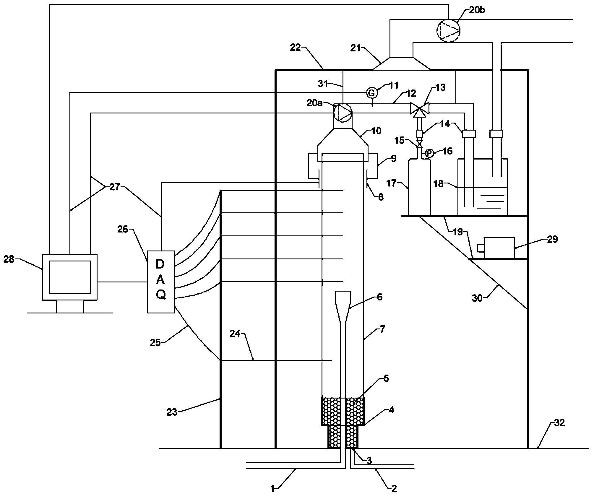
本发明公开了一种用于杯式燃烧器的燃烧与灭火过程综合分析装置,所述装置包括杯式燃烧器主体、红外气体分析仪、集气罩、烟气分析仪、排气管路、高压储气钢瓶、集气瓶、风机、石英玻璃罩、热电偶、数据采集模块、计算机、高速摄像机等部分,可实现对杯式燃烧器实验过程中燃料的燃烧产物和灭火剂与火焰作用产物的定性定量分析,研究可燃物燃烧与灭火机理,并可对实验产生的有毒有害物质有效隔离,结构安全可靠,测量结果准确,环境友好。
