申请号:CN201810284644.6
专利名称:一种热烟试验发烟系统
发明人:杨立中;叶开;郑源
专利类型:发明专利
摘要:
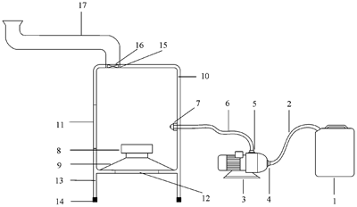
本发明公开了一种热烟试验发烟系统,特征是是由烟油喷射装置、集烟装置和导烟装置组合而成,烟油喷射装置利用细水雾雾化技术产生雾化烟油,受系统内火源直接高温加热产生人造烟并在集烟箱热环境内被持续加热,使系统内产生具有一定浮力的“热烟”,通过导烟装置直接注入热烟试验场所或外部燃烧盘上的热羽流内。该系统基于火灾科学原理直接产生浮力特征与真实火灾场景下的烟气类似的“热烟”,烟油可持续供应,供油速度、雾化效果、发烟浓度、发烟速率可通过系统内各装置控制,从根本上解决了发烟剂连续供应和现场控制问题,杜绝了工作人员近距离操作的隐患。既可配套燃烧油盘进行大尺寸建筑消防热烟测试,也可单独使用进行实验台热烟试验研究。
